Introduction
In this topic some modelling aspects of Process Design will be discussed.
Activity Modeling
Process Design is, from a modeling point of view, a matter of Activity modeling with as main "participants": the functional aspects of any hardware and the inlet Stream(s), outlet Stream(s).
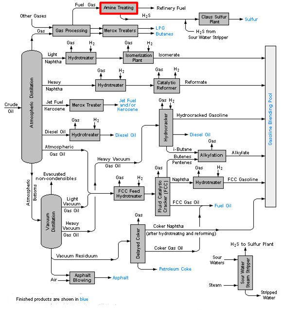
The document type closest to activity modelingis the Block Flow Diagram, showing Unit Operations and Streams of matter or energy, like this one:

Unit Operations
There is a subtle difference between ClassOfActivity and Unit Operation. The Unit Operation is an activity but sometimes understood as the equipment handling that activity. In other words: when different equipment types are being used different variants of unit operation are sometimes defined. It is noticeable that in above diagram the blocks sometimes have activity names (e.g. Amine Treating or Atmospheric Distillation) and sometimes the name of the performer of that activity (e.g. Hydrotreater or Delayed Coker).
In ISO 15926 the activity and all participating physical objects, and the role in which they participate,are defined separately and explicitly.
The model for the Unit Operation UO_PRESSURE_CHANGER is for example:

This graph is somewhat simplified, in that the temporal parts and the cardinalities are not shown.
Stream Data
The PDXIProject of AIChE resulted in definitions of unit operations. For the above UO_Pressure_Changer it lists the following stream data: Inlet Pressure, Outlet Pressure, Inlet Temperature and Outlet Temperature, Volumetric Flow Rate.
Equipment Data
For the performer (be it a pump or compressor) it lists the following equipment data:
- Mechanical Efficiency - the effectiveness of a machine in transforming the energy and power that is input to the machineinto an output force and movement;
- Brake Horsepower - the power actually delivered by the machine, so its net capacity;
- Driver Power Quantity - the power required by the driver;
- Driver Power Type - Electricity | Fuel-Gas | Steam.
Transfer Function
An Activity is determined by the interaction of the relevant behaviours of the participating objects.
For each unit operation aset of applicable equations is defined. Process simulator suppliers make a living of building in accurate equations for each UO. If one wants to model these transfer functions that is possible in ISO 15926, be it not in a way that is readily suitable for software building.
In the case of UO_Centrifugal_Pump, that is a specialization of UO_Pump, that is a specialization of UO_Pressure_Changer we have the following equations(source: The Engineering ToolBox):
The head of a pump in metric units can be expressed in metric units as:
h = (p2 - p1)/(ρ g) + v22/(2*g)
where
h = total head developed (m)
p2 = pressure at outlet (N/m2 = Pa)
p1 = pressure at inlet (N/m2 = Pa)
ρ = density (kg/m3)
g = acceleration of gravity (9.81) m/s2
v2 = velocity at the outlet (m/s)
Pump efficiency, η (%/100) is a measure of the efficiency with wich the pump transfers useful work to the fluid.
η = Pout / Pin
where
η = efficiency (%/100)
Pin = power input (W)
Pout = power output (W)
The power gained by the fluid from a pump or fan can be expressed as:
P = Q*(p2-p1)
where
Q = Volume Flow Rate
Variables
In this case of simulation the values of the variables are generated by the software and published in the Heat & Material Balance document. These must then be mapped to ISO 15926 templates.
Modeling a Transfer Function
The graph below shows, as an overview, how an equation for a Unit Operation can be modeled and how data can be linked to variables in that equation. The colours indicate declarations or templates, see legend at the bottom of the diagram.

Example of linking data to an equation for the transfer function of a Unit Operation
In cases where the transfer function is unknown the upper part of this diagram has only academic value.
In the topic Equations and Variables the above example has been coded in ISO 15926-8 format.
Represented with specialized predicates this looks like this:

The transfer function may also be represented by a diagram, such as:

(source: Pumps & Systems
In that case an instance of the template ClassifiedDefinitionOfClassOfIndividualWithInformationRepresentation shall be used:
ex:a8b0f108-5583-48d4-9d78-eecc9fd9c0dd rdf:type tpl:DefinitionOfClassOfIndividual ;
tpl:hasDefined ex:5d8aa022-d3c1-413b-bfb2-b792f1903224 ; # e.g. the manufacturer's pump design class
tpl:hasDefinition ex:72b4914c-ea64-4c84-aae7-95393ad615d8 ; # URI of diagram
meta:valEffectiveDate "2019-05-02T15:17:00Z"^ ^xsd:dateTime .
PFD - Process Flow Diagram
If we detail the uppermost, redlined,block in the above BFD for an oil refinery ("Amine Treating") we can draw a PFD like this:

PFD for Amine Treating Plant
Each of the symbols represents a Unit Operation with its own transfer function. The pump marked in red is one of the instances of UO_Centrifugal_Pump discussed above. It is the subject of the topic 'The life of Pump B14-P101' (work in progress). The linking between these UOs is done by the Streams.
Visit https://www.youtube.com/watch?v=vfHOvxfRImo to see a down-to-earth example of the use of a simulator.